Dekabrist Опубликовано 3 декабря, 2019 Опубликовано 3 декабря, 2019 20 часов назад, akvalang72 сказал: Привет,чет я ни одной подобной картинки не нашел... Конструкций этих рефнетов много, но суть одна- или один поток разделяется равномерно на два или два потока сливаются в один (это твой случай). У тебя на наружном блоке конденсатор 2-х ходовой и выходы с каждой половины соединяются в один трубопровод, который потом переходит на капиллярку.
akvalang72 Опубликовано 3 декабря, 2019 Опубликовано 3 декабря, 2019 Дело в следующем:в теплое время блок работал на охлаждение кт-холодильника,жижа-вода и немного "голов". Утилизировал 4+кВт.на днях я систему заморозил...После разморозки,залив одних " голов" насос еле-еле прокачивает.Поменял местами вход с выходом с радиатора-стало намного лучше.Вот меня и смущает этот "рефнет", может в нем дело?
Shaman Опубликовано 1 марта, 2020 Опубликовано 1 марта, 2020 Если кому нужен фанкойл 5 кВт б/у, обращайтесь в личку.
Pepel_zbei Опубликовано 2 марта, 2020 Опубликовано 2 марта, 2020 может кому пригодиться) Внимание к мелочам, стремление к идеалу.
leon013 Опубликовано 2 июля, 2020 Опубликовано 2 июля, 2020 Решил взбодрить тему))) Вроде где то обсуждалось как регулировать обороты асинхронных двигателей от кондиционеров . Вот еще один способ - Автоматика для дистилляции и ректификации на PIC
Mr. N Опубликовано 3 июля, 2020 Опубликовано 3 июля, 2020 (изменено) Ну и?.... продолжение будет... коробочка красивая, пищит прикольно... 👍👍👍 Изменено 3 июля, 2020 пользователем Mr. N
mastervictor Опубликовано 3 июля, 2020 Опубликовано 3 июля, 2020 3 часа назад, Mr. N сказал: Ну и? Что И? Теперь заказывай!)))))
leon013 Опубликовано 4 июля, 2020 Опубликовано 4 июля, 2020 8 часов назад, mastervictor сказал: Что И? Теперь заказывай!))))) И никаких заказывай))) На этом форуме уже давно лежит и схема и прошивка МК. Обороты привязаны к температуре (датчик DS18B20). Хочу поменять радиатор на охлаждении, все разобрал промыл и решил протестировать работу этого вентилятора , заодно проверить температурные характеристики симистора на его мощности. В процессе снял видео для демонстрации как , на мой взгляд, правильно регулировать частоту вращения асинхронников Что бы дешево и сердито ))) так что никакой коммерции.... 1 1 Автоматика для дистилляции и ректификации на PIC
Pepel_zbei Опубликовано 4 июля, 2020 Опубликовано 4 июля, 2020 10 минут назад, leon013 сказал: правильно регулировать частоту вращения не могу понять для каких целей видео где постепенно увеличивая обороты отсчитываешь мощу в % Когда скажу на практике обороты максимальные, что бы утилизировать тепло. Вообще это вчерашний день , ща автономка из циркуля и теплых полов рулит,видел у чела через подвал Максимум берут от самогоноварения люди не глупые. Внимание к мелочам, стремление к идеалу.
leon013 Опубликовано 4 июля, 2020 Опубликовано 4 июля, 2020 17 минут назад, Pepel_zbei сказал: не могу понять для каких целей тогда нам с вами не по пути )))) 17 минут назад, Pepel_zbei сказал: видео где постепенно увеличивая обороты отсчитываешь мощу в % где в видео сказано про мощность??? вроде разговор шел за обороты... 18 минут назад, Pepel_zbei сказал: Когда скажу на практике обороты максимальные, что бы утилизировать тепло. Ну не все на югах живут))) У некоторых , знаете ли и морозы случаются.... За - 20 ... тоже на полную крутить вентилятор прикажите.))? 21 минуту назад, Pepel_zbei сказал: Вообще это вчерашний день , ща автономка из циркуля и теплых полов рулит,видел у чела через подвал Максимум берут от самогоноварения люди не глупые. Ну значит я, как серая невзрачность, буду жить без теплых полов и циркуляционника... Жизнь определенно не удалась )))))))))))))))) З.Ы Для людей которые в теме... Обороты вентилятора полезно регулировать для поддержания достаточно высокой температуры охладителя на выходе из дефлегматора (холодная флегма снижает численность теоретических тарелок в царге). Естественно при больших сезонных перепадах температур это наиболее востребовано. Для дистилляции оно конечно лишнее, чем холоднее охладитель, тем лучше. Автоматика для дистилляции и ректификации на PIC
Mr. N Опубликовано 5 июля, 2020 Опубликовано 5 июля, 2020 04.07.2020 в 16:17, leon013 сказал: тогда нам с вами не по пути )))) 👍👍👍🤘 04.07.2020 в 15:33, leon013 сказал: На этом форуме уже давно лежит и схема и прошивка МК. Обороты А если не затруднит.. ткни носом,еще разок..плз..
freezer41 Опубликовано 6 июля, 2020 Опубликовано 6 июля, 2020 04.07.2020 в 16:17, leon013 сказал: Обороты вентилятора полезно регулировать для поддержания достаточно высокой температуры охладителя на выходе из дефлегматора (холодная флегма снижает численность теоретических тарелок в царге). 1. это довольно таки спорный вопрос))) если канешно у вас не 5-6 ТТ в колонне... 2 . помимо ДЭФа автономка так же обеспечивает Доохладитель. 1
leon013 Опубликовано 6 июля, 2020 Опубликовано 6 июля, 2020 17 часов назад, Mr. N сказал: А если не затруднит.. ткни носом,еще разок..плз.. Не затруднит конечно. Вот - 12 часов назад, freezer41 сказал: это довольно таки спорный вопрос))) Спорный не спорный, но таки все держат на выходе погорячее воду, в надежде что данная процедура идет только в плюс процессу )))) 12 часов назад, freezer41 сказал: помимо ДЭФа автономка так же обеспечивает Доохладитель Это уже опция "по умолчанию", даже не упоминаем ))) Автоматика для дистилляции и ректификации на PIC
freezer41 Опубликовано 7 июля, 2020 Опубликовано 7 июля, 2020 11 часов назад, leon013 сказал: Это уже опция "по умолчанию", даже не упоминаем ))) ваапще непонял))) держим горячую воду в ДЭФе а так же и в доохладителе? т.е. нифига мы не доохлаждает и спирт горяий течет) или на холодильник-доохладитель отдельную автономку? может быть все ж любителям тормозить карлсона на внешнем блоке посмотреть в сторону регулирования расхода воды через ДЕФ? вроде бы как то попроще будет краном расход придавить?. или легких путей искать не наш(ваш) метод???
leon013 Опубликовано 7 июля, 2020 Опубликовано 7 июля, 2020 4 часа назад, freezer41 сказал: ваапще непонял))) держим горячую воду в ДЭФе а так же и в доохладителе? т.е. нифига мы не доохлаждает и спирт горяий течет) или на холодильник-доохладитель отдельную автономку? я когда первый пост набирал и не думал, что некоторых так заносить будет )))) у нормальных людей конструктив немного другой и доохладитель стоит перед дефом..... ну да ладно ....)))) 4 часа назад, freezer41 сказал: может быть все ж любителям тормозить карлсона на внешнем блоке посмотреть в сторону регулирования расхода воды через ДЕФ? вроде бы как то попроще будет краном расход придавить?. или легких путей искать не наш(ваш) метод??? Оооо.... месье знает толк в извращениях)))) тормозить циркуляционный насос краном )))) В одной книге ,юмористического характера, упоминалось о двенадцати способах занятия ананизмом, вы только что предложили тринадцатый ))))) Что бы тормозить поток насоса краном нужна еще будет байпасная линия со своим краном. А мудохаться с двумя кранами - ну хз... тот еще ананизм))) Мне проще сотню строк на СИ написать... хотя кому как нравится))) у каждого человека есть право выбора ))) 1 Автоматика для дистилляции и ректификации на PIC
freezer41 Опубликовано 7 июля, 2020 Опубликовано 7 июля, 2020 18 часов назад, leon013 сказал: я когда первый пост набирал и не думал, что некоторых так заносить будет ))) сам бы обороты снизил))) 18 часов назад, leon013 сказал: нормальных людей конструктив немного другой и доохладитель стоит перед дефом..... ну да ладно ....)))) просвяти плиииз))) 18 часов назад, leon013 сказал: тормозить циркуляционный насос краном )))) в каком именно месте было упоминание про циркуль? речь шла про РАСХОД ВОДЫ в контуре что то о паралелльных контурах приходилось слышать? 18 часов назад, leon013 сказал: Оооо.... месье знает толк в извращениях)))) прежде чем острить попробуй подумать...))) 1
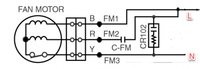
ДАН550 Опубликовано 8 августа, 2020 Опубликовано 8 августа, 2020 Приветствую . Попался внешний блок , хочу собрать автономку , для начала пытаюсь понять как подключить вентилятор , который имеет 6 проводов , прошу помощи .Контуры трубок тоже что то заморочено .
xOther Опубликовано 9 августа, 2020 Автор Опубликовано 9 августа, 2020 Компрессор срежь сразу, не нужен. Табличку на моторчике вентилятора покажи. Как переделать медный контур покажу, если дашь полную фотку. В таком виде он не будет работать как нужно нам. пси. Не грузи на радикал фотки. Не скопировать и не увеличить. Медные дистилляторы/дефлегматоры/царги,автоматика и др.Медь, фитинги с доставкой.Наборы для самостоятельной сборки.
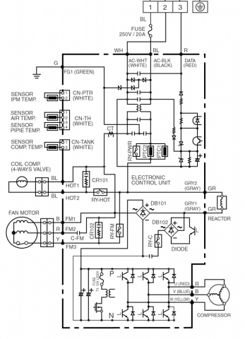
erik Опубликовано 20 сентября, 2020 Опубликовано 20 сентября, 2020 Здравствуйте уважаемые. Тоже решил сделать автономку, поскольку в наличии имеются 2 кондиционера от панасоника в рабочем состоянии. Разобрал наружный блок, но чтото пошло нитак. Вентилятор сам не запускается, только если рукой крутануть. Помогите пожалуиста разобратса. Бирка на вентиляторе Обшчая схема Капацитор Так подключил Ссылка на документацию http://ilmalampopumput.fi/man/Panasonic CS-E9B CS-E12B service manual log.pdf что не так может быть, или может чего нехватает?
erik Опубликовано 22 сентября, 2020 Опубликовано 22 сентября, 2020 Неужели нет никого здесь кто знаeт как подключить этот вентилятор. Проверил конденсатор, всё в норме.
erik Опубликовано 22 сентября, 2020 Опубликовано 22 сентября, 2020 Огромное спосибо всем кто отозвался и помог разобратся Если у кого возникнит похожая пеоблема то нашол cxему подключения этого типа мотора: Конденсатор выпаевается из платы. В зависемости от мощности мотора: 1.8uF 400 для 25 В мотора, 2uF 400 для 30В мотора. Также ссылка на индийское кино: 2
Jollier Опубликовано 18 декабря, 2020 Опубликовано 18 декабря, 2020 Прорвало, хотя еще до морозов залил головы... Перешёл на воздух)
Григорий Борисыч Опубликовано 18 декабря, 2020 Опубликовано 18 декабря, 2020 43 минуты назад, Jollier сказал: Прорвало, хотя еще до морозов залил головы.. Наверное мало залил. У меня все время на улице стоит, в этом году проморгал немного, прихватило один раз . Успел,отогрел феном. Развел подголовников не пожалел, до 40%. Ничего, работает и не мерзнет. Пробовал без вентилятора в мороз- греется деф, автоматика отбивает. Начал укрывать частично радиатор тряпкой, нормально . Без тряпки доохладитель и деф аж инеем покрываются..
Jollier Опубликовано 18 декабря, 2020 Опубликовано 18 декабря, 2020 я 60гр залил, не пойму почему, сам в акуе... не первая моя зима, и автономка тоже.
Рекомендуемые сообщения
Для публикации сообщений создайте учётную запись или авторизуйтесь
Вы должны быть пользователем, чтобы оставить комментарий
Создать аккаунт
Зарегистрируйте новый аккаунт в нашем сообществе. Это очень просто!
Регистрация нового пользователяВойти
Уже есть аккаунт? Войти в систему.
Войти